基于PowerWise技术的“中医神指”蓝牙终端设计
概述
张景岳说:“十二律为神物,可以通于地而合神明。”神明由心神主宰,通过太极阴阳的旋转,需要音乐本身的阴阳升降来实现,才能发挥“乐达天地之和,与人气相接,而动荡血脉、流通精神”。中医乐疗内容取材于自然音乐,在宫商角征羽基础上形成的各种韵曲 (调),各种“调”的变化关系以阴阳升降为基本形式。中医音乐疗法帮助恢复人体阴阳平衡,以达到康复身心的目的。按摩疗法是一种非药物疗法,符合中医经络学原理,亦即中医三阴、三阳学说。通过对特定穴位的按摩能刺激调理脏腑,疏通经络,增强新陈代谢,调整人体生理机能,提高免疫系统功能, 达到防病、治病、保健、强身的目的。
蓝牙(Bluetooth)技术,实际上是一种短距离、低成本的无线传输应用技术。从目前的应用来看,由于蓝牙体积小、功率低,其应用已不局限于计算机外设,几乎可以被集成到任何数字设备之中,能够有效地简化掌上电脑、笔记本电脑和移动电话手机等移动通信终端设备之间的通信。
“中医神指”及其蓝牙终端总体设计
“中医神指”产品是将中医音乐疗法和按摩疗法结合起来,采用先进的微电子技术,通过蓝牙无线发送器将音乐疗法选定的音乐传送,蓝牙终端是基于PowerWise技术设计便携装置,具有高效节能的特色,通过有声有色的音频和安置在特定穴位的按摩电机同步作用,以达到疏通经络,康复身心的目的,“中医神指”产品有效将文化、健康、科技等时尚元素融合起来。
“中医神指”产品主要由主控软件Magic finger ,蓝牙无线发送器,以及蓝牙终端三部分组成,其中主控软件Magic finger界面如图1所示,包括蓝牙连接、录制指导、按摩放松、播放指导等按钮。蓝牙连接控制蓝牙适配器和神指上的蓝牙模块进行连接和配对,录制指导用于录制医生的指导建议并保存成相应的音频文件,便于蓝牙传输。播放指导调用录制医生的指导建议对使用者进行相应医疗动作,按摩放松选择医生指定的轻松柔和的音乐,给予使用者音乐治疗。
图1 Magic finger界面
蓝牙无线发送器工作频段为全球统一开放的2.4GHz工业、科学和医学(Industrial, Scientific and Medical, ISM)频段,插在USB插口,如图2所示。
图2 蓝牙无线发送器
“中医神指”蓝牙终端样机如图3所示,由控制模块、蓝牙模块、音频模块、指示灯模块、电机控制模块组成。控制模块是负责对其他各个模块进行配置、控制及背景音乐的播放;蓝牙模块主要完成音频数据的接收;音频模块对声音音频放大和进行播放;电机驱动模块控制电机;指示灯模块控制指示灯。
图3 “中医神指”蓝牙终端样机
基于PowerWise技术的蓝牙终端功能单元
能源效率是关系到系统设计成败的关键因素,根据系统架构,在性能、功能、体积和功耗4个重要指标中权衡所有因素作出取舍,确保每一单元的功耗都能发挥出较高的性能。因此,高效能的元器件尤其重要。美国国家半导体PowerWise系列产品目前共有大约300多款集成电路,全部都属于高能效的芯片,帮助提高系统能源效率,实现低耗电、强散热、小体积和更长电池寿命等特性。“中医神指”蓝牙终端是基于PowerWise技术设计便携装置,利用美国国家半导体的PowerWise系列LM49370,LM4570,LM4675及LP3952等器件,具有高效节能的特色,其结构框图如图4所示
图4 “中医神指”蓝牙终端结构框图
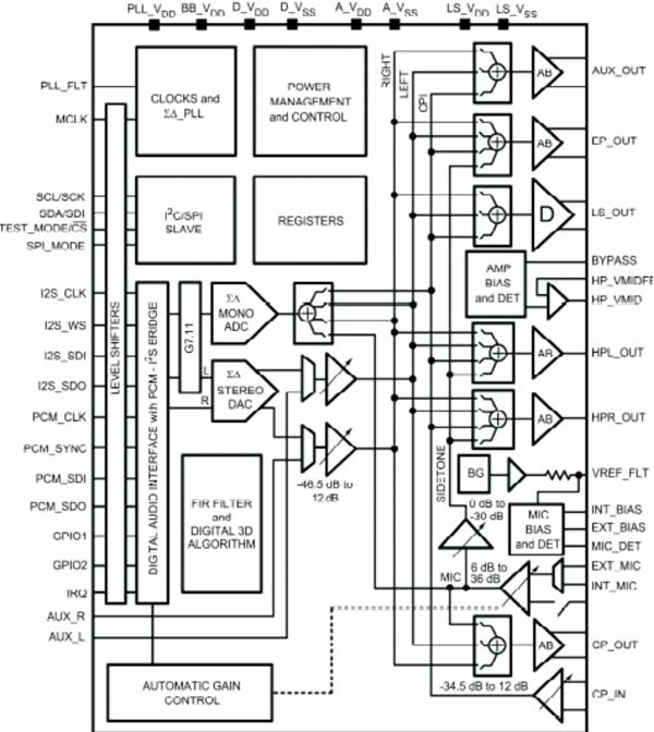
音频功率放大器采用PowerWise系列产品LM49370,属于Boomer 音频功率放大器系列的音频子系统,其特点是采用扩展频谱技术,因此电磁干扰极低,而且内置D类扬声器放大器、双模式立体声耳机放大器以及可支持蓝牙收发器的专用接口,其内部框图如图5所示
图5 音频功率放大芯片LM49370内部框图
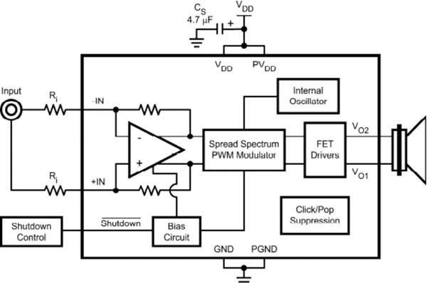
立体扬声采用PowerWise系列产品LM4675,一款2.65W 单声道 D 类音频功率放大器,其特点是采用扩展频谱技术,因此电磁干扰极低,无需加设滤波器,其内部框图如图6所示
图6 立体扬声芯片LM4675内部框图
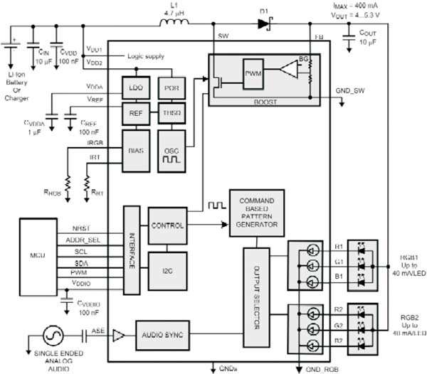
彩色 LED 驱动器采用PowerWise系列产品LP3952,设有声光同步功能的 6 通道彩色 LED 驱动芯片,全部LED 驱动较大电流是300mA,其内部框图如图7所示
图7 LED 驱动芯片LP3952内部框图
单端输入的马达驱动器采用PowerWise系列产品LM4570,2.4mS的启动时间,高效的驱动能力,其驱动电路如图8所示。
图8 马达驱动芯片LM4570驱动电路
对于便携式产品而言,系统功耗是制造商需要首先关注的问题之一,“中医神指”蓝牙终端是基于PowerWise技术设计,采用的PowerWise系列产品自适应电压调节(AVS)和阈值电压调节,将数字逻辑集成电路的工作和泄漏功耗自动降至较低,同时保持较小的系统开销。蓝牙终端根据各自独立的处理单元实际工作需要调节其供电量,以减低功耗。
结论
“中医神指”设计将中医音乐疗法和按摩疗法结合起来,“有声有色”的提供了疏通经络、康复身心等保健功能。其蓝牙终端由于使用了PowerWise器件,这些PowerWise器件都内置多个独立操作的处理单元,有时这些单元全部全速工作,但有时其中部分功能会处于空闲或关闭状态。由于可以独立管理各单元的电源供应,使系统功耗达到较优。
参考文献:
[1] 卢银兰,赖文.近20 年来音乐疗法的研究概况[J].上海中医药杂志,2002
[2] 王鹰雷,王君,张燕.中医按摩治疗改善亚健康状[J].中日友好医院学报,2003
[3] 朱刚,谈振辉,周贤伟.蓝牙技术原理与协议[M].北京:清华大学出版社,2001
[4] 吴彦奇,朱刚.蓝牙与802.11b干扰问题的优化解决方案[J].无线通信技术,2006
[5] 吴主祥.国半推出新串行接口技术便携式设备标准问题引起业界关注[J].电子产品世界, 2004
相关阅读:
- ...2015/02/12 15:10·基于PSO-LSSVM的城市时用水量预测
- ...2014/12/31 13:14·基于Petri网的自助行李托运传输控制策略
- ...2013/12/18 10:49·基于PCI-9846武器数据链测试技术的研究及实现
- ...2013/12/10 10:49·基于PCI-9846H的死区时间引起的电压波形畸变的研究
- ...2012/12/26 10:33·基于PCI-9846的变频器输出性能测试系统
- ...2012/04/27 10:12·基于PCAKFCM 的船舶柴油机故障诊断
- ...· Efinix® 全力驱动AI边缘计算,成功推出Trion™ T20 FPGA样品, 同时将产品扩展到二十万逻辑单元的T200 FPGA
- ...· 英飞凌亮相进博会,引领智慧新生活
- ...· 三电产品开发及测试研讨会北汽新能源专场成功举行
- ...· Manz亚智科技跨入半导体领域 为面板级扇出型封装提供化学湿制程、涂布及激光应用等生产设备解决方案
- ...· 中电瑞华BITRODE动力电池测试系统顺利交付北汽新能源
- ...· 中电瑞华FTF系列电池测试系统中标北京新能源汽车股份有限公司
- ...· 中电瑞华大功率高压能源反馈式负载系统成功交付中电熊猫
- ...· 中电瑞华国际在电动汽车及关键部件测评研讨会上演绎先进测评技术
- ...· 华芯微国产汽车芯片门电路系列(篇一)
- ...· 华芯微国产汽车芯片CAN收发器系列(篇一)
- ...· 华芯微国产汽车芯片DC/DC转换器系列
- ...· 华芯微国产汽车芯片DC/DC转换器系列
- ...· 华芯微国产汽车芯片运算放大器系列(篇一)
- ...· 华芯微国产汽车芯片MOSFET 驱动器系列(篇一)
- ...· 数据采集终端系统设备
- ...· 简仪科技踏上新征程
















