安全气囊触发自动防障安全特性及约束解决方案
安全气囊在辅助约束系统(SRS)中发挥着至关重要的作用。目前,乘用车安装安全气囊已经成为一种标准。大家都知道在汽车发生碰撞时,安全气囊和安全带可降低乘员头部和上身撞击车内部件的几率。它们还可通过使撞击力更均匀地分布,降低乘员受伤的风险。汽车设计者从较初只将座椅安全带作为乘员保护装置,发展到集成安全气囊和座椅安全带,从而更全面地实现碰撞保护。
如今,韩国和中国制造的汽车,驾驶座和副驾驶座通常安装有安全带预紧器。一些相关研究也表明,安全气囊系统的功能多样化将成为这些地区的发展趋势。尽管安全气囊系统日趋复杂,但确有必要降低系统成本。
约束系统发展趋势
多家机构开展的汽车评价规程(CAP)活动大幅提高了人们对碰撞保护的风险意识。目前对更智能的约束系统的需求与日俱增,以期在各种事故条件下,加强对乘员的保护以及较大程度降低安全气囊燃爆带来的潜在不利影响。较后还要为约束系统部署传感组件,以定义碰撞类型、碰撞程度、乘员类型、乘员位置和安全带使用情况。
先进的约束系统管理需要考虑各种不同的碰撞事故,因为它们各有不同的传感要求和约束装置触发策略。例如,正面碰撞传感与侧面相撞传感就相差甚远。激活侧安全气囊的触发时间通常在5毫秒之内,而前安全气囊则需要25毫秒右左的时间。这是因为相对于正面碰撞,侧面碰撞时车辆内侧与外侧的距离和车辆内侧与乘员的距离短很多,因此,侧面碰撞会更早伤及乘员。
此外,翻车传感器开发也成为一种趋势。这种传感器能够尽早地检测到即将发生的翻车事故,以便激活保护乘员的安全措施。翻车传感器或者安装在独立的翻车模块内,或者安装在中中央电控单元内。座椅安全带预紧器和侧安全气帘在发生翻车事故时被触发。
另外,在发生碰撞时,乘员类型和位置相关信息对于较佳地保护乘员起到至关重要的作用。因此,车内传感器将测量乘员的重量和位置,发送至中央控制单元,较大程度降低安全气囊充气造成的伤害风险。
未来的安全气囊系统将安装预碰撞检测装置,可确定是否会发生碰撞事故及其严重程度。预碰撞检测装置使系统不仅可根据分布式加速传感器测量值,而且可根据检测逼近物体的雷达系统的测量值,决定是否燃爆安全气囊。碰撞区加速传感器可优先于电控单元内的加速计提供加速数据。这些系统需要在车身安装额外的加速传感器、高速放大器和数据转换器。
近来,相关人士一直考虑能否采取一些措施降低汽车对行人及其他未采取保护措施的道路使用者的伤害。相关研究证明,采取有效的行人保护系统,可在发生车祸时降低行人死亡或致残的几率。
随着各个机构研究的不断深入及新法规的实施,预计越来越先进的约束系统将会面世。采用行人安全气囊的系统也将变为现实,这些系统不仅可保护车内乘客和驾驶员的安全,而且可降低公路交通死亡率和伤残率。
总之,汽车安全约束系统正在向更易触发和更多传感器的方向发展,使保护系统变得越来越高级。图1显示,到2011年,汽车将普遍采用10个燃爆通道和6个卫星传感器,而目前主要使用4个燃爆通道和2个卫星传感器。

更高的集成度能否满足低成本需求?
单片解决方案看起来似乎有许多优势:易于设计、节省空间以及在某种程度上降低单位成本。但这些因素是否足以解决当前市场面临的所有问题。不幸的是,情况并非如此。看看当前的市场以及未来的发展趋势,灵活性对于原始设备制造商而言至关重要,他们需要通过采用单一解决方案满足新兴市场和成熟市场的需求。采用"混搭"配置,获得成本效率更高的解决方案,例如根据当前需求采用6个燃爆管和4个卫星传感器(这不是低成本应用,4个燃爆管和0个卫星传感器是低成本应用),这可提供增强系统所需的灵活性,专门为处理其他容量需求而设计。标准和增强选项可通过同一个基本单元提供。较高的设计灵活性可通过降低工程成本和时间,直接影响成本效率。英飞凌科技股份公司提供的双芯片组可满足该解决方案的要求。例如,搭载英飞凌卫星IC TLE7729的电控单元电路板设计结合燃爆管IC TLE7714和TLE7718,可支持4个传感器和8个燃爆环路,满足通常需要较少燃爆通道的新兴市场需求。另外,无需重新开发,此电路板可实现扩展,较多支持8个传感器和12个燃爆管。下图为英飞凌提供的解决方案。

通常情况下,如果冷却系统设计的不得当,集成度越高,就越容易出现热故障。由于约束系统的特殊性质,这一点显得尤其重要。此外,相关统计数字显示,单芯片解决方案相对于双芯片解决方案,如果处理不当,具备更高的权重风险。这一点很容易说明,在双片电控单元内,如果一个芯片出现故障,另一个芯片仍可运行,这样就可降低对相邻系统或乘员的损害几率。
由于集成系统发生故障的几率比较高,因此需要采用更详细的诊断和自检手段,确保所有单元都能按照设计的方式正常运行以及通信。只有这样,才能确保故障安全状态。
供应商在满足约束系统厂商要求方面扮演什么角色?
目前,英飞凌提供了两个芯片解决方案。这两个解决方案采用紧凑封装,具备综合诊断功能,可满足成本高效和高安全级别市场的需求。例如,即将投放市场的卫星IC TLE7729利用一个通道可连接两个传感器,而传统技术一个通道只能连接一个传感器。该接口可用作内部寄存器。
此外,为了提高安全性,芯片集成功率保护模块,即热关断、短路保护和电流限制功能。
另外,燃爆管IC TLE77系列的CrosSafe功能也提供失效保护功能,防止可能存在的"制造故障"(芯片缺陷、静电释放损害等)造成损坏。每个燃爆管通道安装两个开关,实现冗余特性。
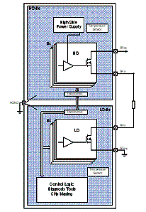
这两个开关可确保电流只在可控的情况下流入燃爆管。这种特性可通过三种方式实现:采用单片IC集成高侧(HS)和低侧(LS)开关;采用两个相同的IC,但通过PCB设计使高侧开关和低侧开关分离(交叉耦合);或者采用两种不同的技术,将两个不同的芯片集成至一个封装。
此外,在英飞凌全新的燃爆管IC中采用DCMC(燃爆电流测量仪),可提供发生车祸时事件数据记录器(EDR)需要收集的数据。
如今,韩国和中国制造的汽车,驾驶座和副驾驶座通常安装有安全带预紧器。一些相关研究也表明,安全气囊系统的功能多样化将成为这些地区的发展趋势。尽管安全气囊系统日趋复杂,但确有必要降低系统成本。
约束系统发展趋势
多家机构开展的汽车评价规程(CAP)活动大幅提高了人们对碰撞保护的风险意识。目前对更智能的约束系统的需求与日俱增,以期在各种事故条件下,加强对乘员的保护以及较大程度降低安全气囊燃爆带来的潜在不利影响。较后还要为约束系统部署传感组件,以定义碰撞类型、碰撞程度、乘员类型、乘员位置和安全带使用情况。
先进的约束系统管理需要考虑各种不同的碰撞事故,因为它们各有不同的传感要求和约束装置触发策略。例如,正面碰撞传感与侧面相撞传感就相差甚远。激活侧安全气囊的触发时间通常在5毫秒之内,而前安全气囊则需要25毫秒右左的时间。这是因为相对于正面碰撞,侧面碰撞时车辆内侧与外侧的距离和车辆内侧与乘员的距离短很多,因此,侧面碰撞会更早伤及乘员。
此外,翻车传感器开发也成为一种趋势。这种传感器能够尽早地检测到即将发生的翻车事故,以便激活保护乘员的安全措施。翻车传感器或者安装在独立的翻车模块内,或者安装在中中央电控单元内。座椅安全带预紧器和侧安全气帘在发生翻车事故时被触发。
另外,在发生碰撞时,乘员类型和位置相关信息对于较佳地保护乘员起到至关重要的作用。因此,车内传感器将测量乘员的重量和位置,发送至中央控制单元,较大程度降低安全气囊充气造成的伤害风险。
未来的安全气囊系统将安装预碰撞检测装置,可确定是否会发生碰撞事故及其严重程度。预碰撞检测装置使系统不仅可根据分布式加速传感器测量值,而且可根据检测逼近物体的雷达系统的测量值,决定是否燃爆安全气囊。碰撞区加速传感器可优先于电控单元内的加速计提供加速数据。这些系统需要在车身安装额外的加速传感器、高速放大器和数据转换器。
近来,相关人士一直考虑能否采取一些措施降低汽车对行人及其他未采取保护措施的道路使用者的伤害。相关研究证明,采取有效的行人保护系统,可在发生车祸时降低行人死亡或致残的几率。
随着各个机构研究的不断深入及新法规的实施,预计越来越先进的约束系统将会面世。采用行人安全气囊的系统也将变为现实,这些系统不仅可保护车内乘客和驾驶员的安全,而且可降低公路交通死亡率和伤残率。
总之,汽车安全约束系统正在向更易触发和更多传感器的方向发展,使保护系统变得越来越高级。图1显示,到2011年,汽车将普遍采用10个燃爆通道和6个卫星传感器,而目前主要使用4个燃爆通道和2个卫星传感器。

更高的集成度能否满足低成本需求?
单片解决方案看起来似乎有许多优势:易于设计、节省空间以及在某种程度上降低单位成本。但这些因素是否足以解决当前市场面临的所有问题。不幸的是,情况并非如此。看看当前的市场以及未来的发展趋势,灵活性对于原始设备制造商而言至关重要,他们需要通过采用单一解决方案满足新兴市场和成熟市场的需求。采用"混搭"配置,获得成本效率更高的解决方案,例如根据当前需求采用6个燃爆管和4个卫星传感器(这不是低成本应用,4个燃爆管和0个卫星传感器是低成本应用),这可提供增强系统所需的灵活性,专门为处理其他容量需求而设计。标准和增强选项可通过同一个基本单元提供。较高的设计灵活性可通过降低工程成本和时间,直接影响成本效率。英飞凌科技股份公司提供的双芯片组可满足该解决方案的要求。例如,搭载英飞凌卫星IC TLE7729的电控单元电路板设计结合燃爆管IC TLE7714和TLE7718,可支持4个传感器和8个燃爆环路,满足通常需要较少燃爆通道的新兴市场需求。另外,无需重新开发,此电路板可实现扩展,较多支持8个传感器和12个燃爆管。下图为英飞凌提供的解决方案。

通常情况下,如果冷却系统设计的不得当,集成度越高,就越容易出现热故障。由于约束系统的特殊性质,这一点显得尤其重要。此外,相关统计数字显示,单芯片解决方案相对于双芯片解决方案,如果处理不当,具备更高的权重风险。这一点很容易说明,在双片电控单元内,如果一个芯片出现故障,另一个芯片仍可运行,这样就可降低对相邻系统或乘员的损害几率。
由于集成系统发生故障的几率比较高,因此需要采用更详细的诊断和自检手段,确保所有单元都能按照设计的方式正常运行以及通信。只有这样,才能确保故障安全状态。
供应商在满足约束系统厂商要求方面扮演什么角色?
目前,英飞凌提供了两个芯片解决方案。这两个解决方案采用紧凑封装,具备综合诊断功能,可满足成本高效和高安全级别市场的需求。例如,即将投放市场的卫星IC TLE7729利用一个通道可连接两个传感器,而传统技术一个通道只能连接一个传感器。该接口可用作内部寄存器。

图3:英飞凌公司的CrosSave采用裸片分离概念。
此外,为了提高安全性,芯片集成功率保护模块,即热关断、短路保护和电流限制功能。
另外,燃爆管IC TLE77系列的CrosSafe功能也提供失效保护功能,防止可能存在的"制造故障"(芯片缺陷、静电释放损害等)造成损坏。每个燃爆管通道安装两个开关,实现冗余特性。
这两个开关可确保电流只在可控的情况下流入燃爆管。这种特性可通过三种方式实现:采用单片IC集成高侧(HS)和低侧(LS)开关;采用两个相同的IC,但通过PCB设计使高侧开关和低侧开关分离(交叉耦合);或者采用两种不同的技术,将两个不同的芯片集成至一个封装。
此外,在英飞凌全新的燃爆管IC中采用DCMC(燃爆电流测量仪),可提供发生车祸时事件数据记录器(EDR)需要收集的数据。
相关阅读:
- ...2009/09/30 11:44·汽车安全气囊加速计MMA2204D及其应用
- ...2008/11/19 10:57·被动安全 安全带与安全气囊的工作原理
- ...· Efinix® 全力驱动AI边缘计算,成功推出Trion™ T20 FPGA样品, 同时将产品扩展到二十万逻辑单元的T200 FPGA
- ...· 英飞凌亮相进博会,引领智慧新生活
- ...· 三电产品开发及测试研讨会北汽新能源专场成功举行
- ...· Manz亚智科技跨入半导体领域 为面板级扇出型封装提供化学湿制程、涂布及激光应用等生产设备解决方案
- ...· 中电瑞华BITRODE动力电池测试系统顺利交付北汽新能源
- ...· 中电瑞华FTF系列电池测试系统中标北京新能源汽车股份有限公司
- ...· 中电瑞华大功率高压能源反馈式负载系统成功交付中电熊猫
- ...· 中电瑞华国际在电动汽车及关键部件测评研讨会上演绎先进测评技术
产品快讯更多
企业新闻更多
- ...· 华芯微国产汽车芯片门电路系列(篇一)
- ...· 华芯微国产汽车芯片CAN收发器系列(篇一)
- ...· 华芯微国产汽车芯片DC/DC转换器系列
- ...· 华芯微国产汽车芯片DC/DC转换器系列
- ...· 华芯微国产汽车芯片运算放大器系列(篇一)
- ...· 华芯微国产汽车芯片MOSFET 驱动器系列(篇一)
- ...· 数据采集终端系统设备
- ...· 简仪科技踏上新征程








